失败不是一种选择。对于当今永远运转的电气基础设施的架构师来说,这可能是座右铭——想想电信网络、互联网和电网。问题在于,这种基础设施的砖块,从不起眼的电容器到聪明的刀片服务器,寿命有限,通常在墨菲最关键的时刻结束。死亡率问题的常用解决方法是冗余,即在关键组件发生故障时随时可以接管的备份系统。
例如,高可用性计算机服务器通常附带两个类似的直流电源,为每个单独的电路板供电。每个电源能够自行承担整个负载,两个电源二极管通过功率二极管或连接在一起,以形成单个 1 + 1 冗余电源。也就是说,较高电压的电源向负载供电,而另一个电源闲置待机。如果有源电源电压由于故障或移除而下降或消失,则曾经的较低电压电源变为较高电压电源,因此它接管负载。二极管可防止电源之间的反向馈电和交叉传导,同时保护系统免受电源故障的影响。
二极管OR是一个简单的赢家通吃系统,其中最高电压电源提供整个负载电流。在启动之前,较低电压电源将保持空闲状态。虽然易于实施,但 1 + 1 解决方案效率低下,浪费了本可以更好地用于提高整体运营效率和使用寿命的资源。电源串联分担负载要好得多,具有以下几个优点:
如果每个负载承担一半的负载,从而分散供热并减少电源组件上的热应力,则电源寿命会延长。电子产品使用寿命的经验法则是,温度每下降10°C,组件的故障率就会减半。这是一个显著的可靠性增益。
由于较低电压电源始终处于工作状态,因此在过渡到可能已经静默失效的备用电源时,这在简单的二极管OR系统中是可能的,这并不奇怪。
在负载共享系统中,可以将较小的手头电源并联以构建较大的电源。
供应故障的恢复动态更平稳、更快,因为供应变化的数量级越来越少,而不是断断续续。
由两个以半容量运行的电源组成的DC/DC转换器比接近满容量运行的单个电源具有更好的整体转换效率。
均流方法
连接多个电源的输出允许它们共享一个公共负载电流。电源之间的负载电流分配取决于各个电源输出电压和公共负载的电源路径电阻。这称为下垂共享。为了防止电源回馈并将系统与故障电源隔离,二极管可以与每个电源串联插入。当然,这种增加的二极管压降会影响负载分配的平衡。
下垂共享很简单,但共享精度控制不佳,串联二极管存在电压和功率损耗。一种更可控的均流方法是监控电源电流,将其与每个电源所需的平均电流进行比较,然后调整电源电压(通过其微调引脚或反馈网络),直到电源电流与所需值匹配。这种方法需要连接到每个电源(共享总线)的电线,以指示每个电源所需的电流贡献。均流环路补偿是定制的,以适应电源环路动态。受控均流需要仔细设计和访问所有电源,这在某些系统中是不可能的。
本文介绍了一种新的均流方法,该方法允许主动控制单个电源贡献,但具有下垂共享的简单性。在该系统中,二极管被可调二极管取代,可调二极管的导通电压可以调节以实现平衡均流。这比下垂共享产生更好的共享精度,并且可调二极管中消耗的功率是实现共享所需的最小功率,远低于传统二极管的损耗。由于不需要共享总线,因此它提供了更简单的电源独立补偿和便携式设计。难以或无法接近其微调引脚和反馈网络的电源是这种技术的理想选择。
均流控制器
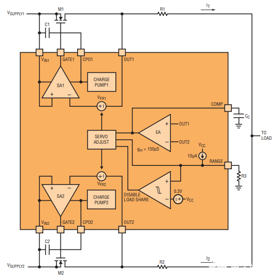
LTC4370 采用凌力尔特专有的可调二极管均流技术。它使用外部 N 沟道 MOSFET 平衡两个电源之间的负载,该 MOSFET 充当可调二极管,其导通电压可以调制以实现平衡共享。图 1 示出了在两个 12V 电源之间共享一个 10A 负载的 LTC4370 图 2 示出了影响负载均分的器件内部结构。误差放大器 EA 监视 OUT1 和 OUT2 引脚之间的差分电压。它设定正向调节电压V法国两个伺服放大器(SA1、SA2),每个电源一个。伺服放大器调制外部 MOSFET 的栅极(因此其电阻),使得 MOSFET 两端的正向压降等于正向调节电压。误差放大器设定 V法国在较低电压电源上,最小值为 25mV。较高电压电源上的伺服设置为25mV加上两个电源电压的差值。这样,两个OUT引脚电压都实现了均衡。OUT1 = OUT2 表示 I1• R1= I2• R2.因此,我1= I2如果 R1= R2.只需对不同值检测电阻进行简单调整,即可设置比例共享,即I1/我2= R2/R1.注意,负载电压比最低电源电压低25mV。

图1.LTC4370 在两个二极管 OR 的 12V 电源之间平衡一个 10A 负载电流。通过调制 MOSFET 压降以抵消电源电压的失配来实现共享。

图2.LTC4370 的负载分配相关内部结构。
MOSFET与伺服放大器一起表现得像一个二极管,其导通电压是正向调节电压。当 MOSFET 的正向压降低于调节电压时,MOSFET 关断。随着MOSFET电流的增加,栅极电压上升以降低导通电阻,以保持正向压降在V法国.这种情况一直持续到栅极电压轨在高于电源电压12V时耗尽。电流的进一步上升使MOSFET两端的压降线性增加,如I场效应管• RDS(ON).
综上所述,当误差放大器设定伺服放大器的正向调节电压时,在功能上等效于调节(基于MOSFET)二极管的导通电压。调整范围为最小25mV至RANGE引脚设置的最大值(参见下面的“设计考虑因素”)。
控制器可负载 0V 至 18V 的共享电源。当两个电源均低于2.9V时,在V电压下需要一个2.9V至6V范围的外部电源抄送引脚为LTC4370供电。在反向电流条件下,MOSFET 的栅极在 1μs 内关断。门也会在一微秒内打开,以实现较大的正向下降。快速导通对于低压电源很重要,可通过集成电荷泵输出端的储能电容器实现。它在器件上电时存储电荷,并在快速导通事件期间提供 1.4A 的栅极上拉电流。
EN1 和 EN2 引脚可用于关断各自的 MOSFET。请注意,电流仍可流过 MOSFET 的体二极管。当两个通道均关断时,器件电流消耗降至每个电源 80μA。FETON 输出指示相应的 MOSFET 是打开还是关闭。
均流特性
图 3 示出了可调二极管方法LTC4370 的均流特性。有两个图,均具有电源电压差,ΔV在= V合1– VIN2,在 x 轴上。上图显示了归一化为负载电流的两个电源电流;下方显示正向压降,V富卫,跨越 MOSFET。当两个电源电压相等时(ΔV在= 0V),电源电流相等,两个正向电压均处于25mV的最小伺服电压。作为 V合1增加到 V 以上IN2(正 ΔV在)、V前驱2保持在 25mV,而 V前驱1随 ΔV 精确增加在以保持 OUT1 = OUT2。这轮到我了1= I2= 0.5I负荷.

图3.LTC4370方法的均流特性随电源电压差的变化而变化。
V的调整有上限前轮驱动由范围引脚设置。对于图3中的示例,该限值为525mV,由RANGE引脚设置为500mV。一次 V前驱1达到这个限制,共享变得不平衡,V进一步上升合1将 1 推出 2 之上。
断点为 VFR(最大)– VFR(分钟),其中更多的负载电流来自更高的电压电源。当 OUT1 – OUT2 = I负荷• R意义,整个负载电流转移到I1.这是MOSFET M1中功率耗散最大的工作点,因为整个负载电流以最大的正向压降流过它。例如,一个 10A 负载电流会导致 MOSFET 中耗散 5.3W (= 10A • 525mV)。对于 ΔV 的任何进一步上升在,控制器将M1两端的正向压降斜坡减小至最小值25mV。这最大限度地减少了大 V MOSFET 中的功耗在当负载电流未共享时。对于负 ΔV 的行为是对称的在.
本例中的共享捕获范围为500mV,由RANGE引脚电压设置。在此范围内,控制器可以共享容差为 ±250mV 的电源。这意味着:3.3V电源的容差为±7.5%,5V电源的容差为±5%,12V电源的容差为±2%。
设计注意事项
这些是负载共享设计的一些高级注意事项。
MOSFET 选择 — 理想情况下是 MOSFET 的 RDS(ON)应该足够小,以便控制器可以在MOSFET两端伺服25mV的最小正向调节电压,一半的负载电流流过MOSFET。更高的RDS(ON)防止控制器调节25mV。在这种情况下,非调节压降为0.5IL• RDS(ON).随着此下降的上升,共享断点(现在由 V 定义)FR(最大)– 0.5IL• RDS(ON)) 发生较早,缩小了捕获范围。
由于 MOSFET 耗散功率,最高可达 IL• VFR(最大)如图3所示,应适当选择其封装和散热器。在MOSFET中消耗更少功率的唯一方法是使用更精确的电源或放弃共享范围。
RANGE 引脚 — RANGE 引脚设置应用的共享捕获范围,这反过来又取决于电源的精度。例如,具有 ±3% 容差电源的 5V 系统需要 2 • 5V • 3% 或 300mV 的共享范围(较高电源为 5.15V,而较低电源为 4.85V)。RANGE 引脚具有一个 10μA 的精密内部上拉电流。在 RANGE 引脚上放置一个 30.1k 电阻可将其电压设置为 301mV,现在控制器可以补偿 300mV 的电源电压差(见图 4)。

图4.5V 二极管或负载均分,带状态灯。每当任何 MOSFET 关闭时,红色 LED D1 就会亮起,表示共享中断。
保持RANGE引脚开路(如图1所示)可提供600mV的最大可能共享范围。但是,当伺服电压接近二极管电压时,电流可能会流过MOSFET的体二极管,从而导致共享丢失。将范围连接到 V抄送禁用负载均分,将器件转换为双通道理想二极管控制器。
补偿 — 负载均分环路由单个电容器从 COMP 引脚到地进行补偿。该电容器必须是 MOSFET 输入(栅极)电容的 50×CHS2.如果未使用快速栅极导通(没有CPO电容器),则电容器可能仅为10× CHS2.
检测电阻 — 检测电阻决定负载均分精度。精度随着电阻电压降的增加而提高。最大误差放大器失调为2mV。因此,一个25mV的检测电阻压降会产生4%的均分误差。如果功耗比精度更重要,则可以降低电阻。
结论
平衡电源之间的负载电流是一个历史上的难题,让人联想到在钢丝上玩弄的景象。当电源模块或模块不提供内置支持时,一些设计人员将花费大量时间设计一个控制良好的系统(并在电源类型发生变化时重新设计它);其他人将满足于基于粗暴阻力的下降分享。
LTC4370 采用与任何其他控制器完全不同的负载均分电源方法。它简化了设计,尤其是不适合即时调整的耗材,并且可以移植到各种类型的耗材上。固有的二极管行为可保护电源免受反向电流的影响,并保护系统免受电源故障的影响。LTC4370 为一个复杂的问题提供了一种简单、优雅和紧凑的解决方案。
审核编辑:郭婷
全部0条评论
快来发表一下你的评论吧 !