电流检测IC的电路设计与选型——分流电阻法 电子说
电流检测电路怎么设计和选型,本文就以此来分析几个常用电路方案和选型。
在电路中,电流信号不能被MCU直接处理,必须转换成电压信号才能送到ADC口,将模拟量转换为数字量之后,再进行运算。而电流传感器是就可以将电流转换为易于测量电压,且电压在测量路径中与电流成正比。
电流传感器多种多样,每种传感器都适用于特定的电流范围和环境条件,没有一种传感器适合所有应用。在大功率的电力电子应用中,隔离电流采样技术被经常用到。
最简单的电流采样,就是用检测电阻法。其原理是在电流路径中插入一个电阻,根据欧姆定律将电流以V =I×R的线性方式转换为电压。电阻两端在通过运放放大处理,就可以送到电路中。
电流检测电阻的主要优缺点如下:
优点: 低成本、高测量精度、可测量电流的范围从非常低到中等电流、能够测量直流或交流电。
缺点:将额外的电阻引入了测量电路路径,产生了不需要的负载效应(由P = I 2×R而产生功率损耗)。
当电流大时,电阻上损耗也就越大。 因此,电阻采样的方法一般用在中小电流数值时使用,很少有大电流应用使用电流检测电阻。
按照电阻放置的位置,又分为高侧感测和低侧感测。
高侧感测:即电阻放在电路中位置是放在电源与负载之间。
低侧感测:即电阻放在电路中位置是放在负载和接地端之间


低侧电流测量的优点之一是共模电压低,即测量输入端的平均电压接近于零。这样便于设计应用电路以及选择适合这种测量的器件(由于输入端的共模电压低,因此可使用差分放大器拓扑)。
由于电流感测电路测得的电压接近于地,因此在处理非常高的电压时、或者在电源电压可能易于出现尖峰或浪涌的应用中,优先选择这种方法测量电流。如汽车、工业和电信应用中。
其主要缺点是采用电源接地端和负载/系统接地端时,检测电阻两端的压降不同,且不能检测负载短路。如果其他路以电源接地端为基准,可能会出现问题。为避免此问题,存在交互的所有电路均应以同一接地端为基准。来降低电流感测电阻值有助于尽量减小接地漂移。

高侧电流测量则相反,其测量信号对地的共模电压高,这就要求运放必须承受极高的共模电压动态变化。这时使用隔离放大器而不是普通运放,来进行电流采样。
此时,需要一路隔离电源。将隔离电源的地,连接到高侧电阻一端,同时连接到隔离运放的供电地,这样,采样点对隔离运放就具有低的共模电压。
一个典型的电路如下,此电路用在电机驱动中,检测输出相电流。

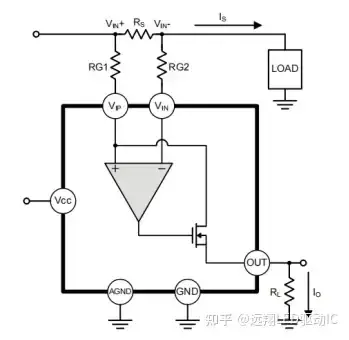
下图为一种高侧检测的 IC 方案:

负载电流(IS)从电源流出,并在感测电阻(RS)处产生电压差(VIN+ - VIN-)。假设内部MOSFET漏电流与源电流(IO)相同,且VIP非常接近,则FP135传递函数为:
(VIN+ - VIN-)等于IS×RS,输出电压(OUT)等于IO x RL。本应用中高端点电流测量的最终传递函数为:
FP135电流检测芯片PCB图:

审核编辑 黄宇
全部0条评论
快来发表一下你的评论吧 !