实验名称:透明式定向发声换能器实验测试
实验原理:本实验所研究的透明式定向发声换能器是种新型的换能器,换能器可听声声压级测试和频率响应测试目的确定换能器的一阶谐振频率和在该频率下工作时的远场声压级大小。由于测试时会受到环境噪声的干扰,因此需要将整个系统置于消声室内,使用信号发生器发射频率在超声波范围内的扫频信号,将麦克风置于换能器声轴的远场距离处进行测试,采集声压级大小的数据,绘制该测试样品的频响曲线。换能器指向性测试目的是确定换能器工作在其一阶谐振频率时的声场分布情况,测试其主瓣声束是否集中,能否有效的抑制旁瓣信号。需要一个转台,通过控制转台旋转,测试换能器中心声轴所在平面的声场分布,绘制平面二维指向性图。声频定向换能器测试系统如图一所示。
测试设备:信号发生器、ATA-4011B高压功率放大器、信号采集设备、换能器、传声器、示波器

图一声频定向换能器测试系统
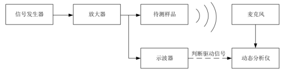
实验过程:换能器超声声压级和频响测试作为所有测试内容中的第一重点工作,系统框图如图二所示。

图二频率测试系统框图
首先,对测试所用麦克风,使用标准音源校准计进行校准,获得麦克风测试即时情况下电压值与声压级的转换关系;然后,使用信号发生器产生幅值10Vpp、频率1kHz~100kHz信号,输出信号通过ATA-4011功率放大器放大10倍后作为待测样品的驱动信号和示波器输入信号。样品振动发声后,由麦克风在距离样品定距接收,输入动态分析仪,通过示波器波形判断样品输入信号的有效性后,记录动态分析仪波形峰值作为频响原始数据。最后,根据测试前校准结果对测试数据进行校准,得到频率与声压级对应数据并绘制直观频响曲线。其中,测试环境需在消声室中或采用消声箱设备,麦克风与换能器距离默认10cm,若需特殊测试在根据情况改变测试距离。
透明式定向发声换能器的可以利用超声波的特性产生高指向性的可听声信号,因此需要进行指向性的测试,测试所设计透明式定向发声换能器指向性性能的好坏,测试该换能器能否有效的抑制旁瓣信号。

图三指向性测试系统框图
首先,将整个透明式定向发声换能器系统放置在消声室内,将换能器固定在可以360度旋转的转台上,收音麦克风放置在换能器中心轴的正前方。对测试所用麦克风,使用标准音源校准计进行校准,获得麦克风测试即时情况下电压值与声压级的转换关系;然后,通过频响测试得到样品对应的谐振频率,使用信号放大器产生幅值10Vpp、频率取值5kHz的信号,输出信号通过ATA-4011功率放大器放大10倍后作为待测样品的驱动信号和示波器输入信号。
样品振动发声后,由麦克风在距离样品10cm处接收信号,输入动态分析仪通过示波器波形判断样品输入信号的有效性后,记录动态分析仪波形峰值作为频响原始数据。样品角度测试范围±90°,变化步长为5°,每次角度变化后均重复进行本次步骤,每次转动转台后记录数据,从而得到在各个角度上,换能器中心声轴所在平面内的声压级大小:最后,根据测试前校准结果对测试数据进行校准,得到频率、角度与声压级对应数据并绘制直观指向性图。其中,频率的取值范围、样品角度变化范围、步长均为参考值,可按当时实际情况调整。测试示意图如图四所示。

图四指向性测试示意图
实验结果:最终制作而成的样品如图五所示,阵元个数为54。因加工工艺的限制,所制作的样品存在低精度的问题,导致多组样品无法得到正确的测试结果,基于这种情况,将样品进行细致的筛选,提高实验测试的高效性,以几组精度良好的换能器样品为例,根据测试结果验证仿真结果的正确性以及所设计换能器的可行性。

图五制作样品图
将样品置于消声室中进行一阶谐振频率、声压级大小和指向性的测试,通过将一系列的样品进行测试后,剔除不可控的因素和加工导致的样品不规范的原因,得到了两组测试结果较好的数据。测试得到的频响曲线如图五(a)所示,得到的指向性如图六(b)所示。


图六样品测试结果
通过理论计算和仿真结果,54个阵元的阵列在10cm处的声压级大小应比单个阵元仿真得到的在1cm处的声压级要多14.6dB,测试所得的一阶谐振频率值以及声压级的大小和仿真基本一致。

图:ATA-4011C高压功率放大器指标参数
本文实验素材由西安安泰电子整理发布。Aigtek已经成为在业界拥有广泛产品线,且具有相当规模的仪器设备供应商,样机都支持免费试用。
全部0条评论
快来发表一下你的评论吧 !