近日,通用多媒体接口GPMI(General-Purpose Multimedia Interface)系列电子行业标准即将发布,与当前主流的HDMI 2.1相比,GPMI的技术优势堪称代际级。它最核心的突破在于实现了音视频、数据流、控制信号与供电的全业务聚合传输,一根线缆即可终结设备背后的 "赛博蜘蛛网"。

长期以来,行业标准制定由欧美企业主导,中国企业多处于跟随地位。GPMI的诞生打破了这一格局,标志着我国在高速多媒体接口领域关键技术标准工作取得重要阶段性进展,成为国内唯一获得主流接口生态认可的技术,重新定义了国产音视频传输标准。GPMI的发布不仅是技术突破,更是中国在全球智能互联领域争夺话语权的重要里程碑,是实现从“跟跑”到“并跑”乃至“领跑”的关键跨越。
作为这场接口革命的参与者,慧能泰不仅深度参与标准起草,更是第一时间推出一套端(供电端)到端(受电端)的高性能供电方案,为GPMI生态落地注入核心动力。

GPMI供电端芯片HUSB368
HUSB368是一款GPMI供电端芯片,支持单/双电源模式,支持cable检测,支持CLASS A和CLASS B功率输出范围,支持固定电压输出模式和可编程电压输出模式,支持OCP、SCP、OVP、UVP、OTP、以及热插拔等保护功能。
HUSB368芯片特性
超宽5-48V的集成调压输出,支持PWM调制的5-60V输出范围
最大20A的输出电流检测与恒流控制
高压GATE直接驱动输出负载开关
内置GPMI供电协议物理层
完备的快速过流保护,过压保护,过温保护等
高达60V的超高耐压
多路的模拟信号监控与ADC采样通道
内置8位MCU控制内核,带2kB SRAM以及32kB MTP
I2C主从模式切换

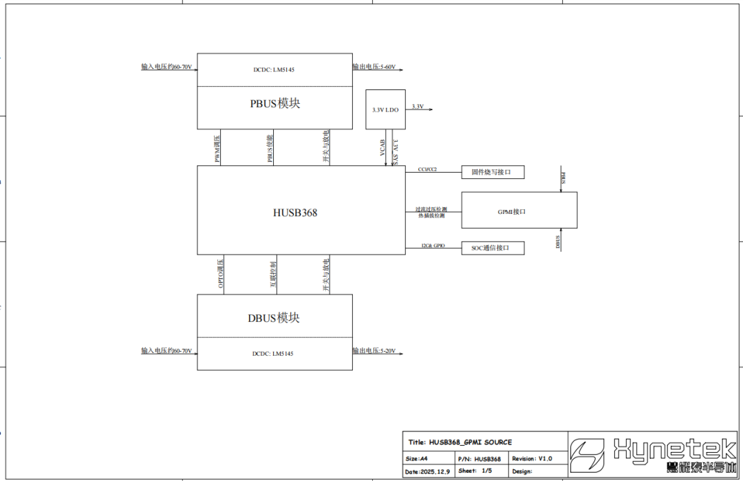
图1:HUSB368应用原理图

GPMI线缆芯片HUSB328U
HUSB328U是一款GPMI线缆芯片,支持一线单芯和一线双芯的应用形式,内置32kB存储空间,功耗低至17mW。
HUSB328U芯片特性
特征阻抗1kΩ
内置GPMI供电协议的物理层设计,小于5ms的读取时间
外置温度检测功能
多路的模拟信号监控与ADC采样通道
内置8位MCU控制内核,带2kB SRAM以及32kB MTP
I2C主从模式切换
低功耗设计,工作功耗小于17mW

图2:HUSB328U应用原理图

GPMI受电端芯片HUSB253U
HUSB253U是一款GPMI受电端芯片,支持单/双电源模式,支持cable检测,支持请求CLASS A和CLASS B功率范围,支持固定电压模式和可编程电压模式请求,支持OTP和热插拔等保护功能。
HUSB253U芯片特性
支持最大20A的输入电流检测
内置高压的GATE直接驱动负载开关
内置GPMI供电协议物理层
完备的快速过流保护,过压保护,过温保护等
高达60V的超高耐压
多路的模拟信号监控与ADC采样通道
内置8位MCU控制内核,带2kB SRAM以及32kB MTP
支持I2C主从模式切换

图3:HUSB253U应用原理图
相信随着GPMI生态的持续扩展,数字生活的边界将被不断打破。这场由中国引领的连接技术革命,未来将绽放无限可能。
关于慧能泰半导体
深圳慧能泰半导体科技有限公司是一家专注于智慧能源控制技术的公司,主要面向智能快充和数字能源领域,提供高性能数模混合芯片产品。公司总部设立在深圳前海,同时在上海、浙江杭州、美国加州设有研发中心。慧能泰的核心研发团队来自国内外顶尖半导体公司,拥有强大的研发创新能力。公司现已获多项授权专利,拥有独立自主知识产权,并于2020年被评为“高新技术企业”,2023年获评国家级专精特新“小巨人”企业。
目前,慧能泰已完成了围绕USB Type-C生态链的整体产品布局,开发并量产了多款产品:供电端的多系列PD Source协议芯片,受电端的高性能PD Sink(PD 诱骗芯片)、Type-C端口控制器(CC Logic),线缆端的USB eMarker(电子标签芯片)。成立以来,慧能泰连续推出多款业界领先的产品并广受市场欢迎。公司芯片出货量逾10亿颗,标杆性客户有联想、小米、三星、HP、贝尔金和努比亚等。同时,慧能泰也致力于提高能源利用效率、研究能源控制技术,借助自身的技术研发优势,面向ICT(通信服务器)、数据中心、光伏逆变器、储能等工业应用,研发数字电源控制芯片、高压驱动芯片、电源转换芯片和模块等产品。
慧能泰半导体肩负着“芯智慧 芯能源,共建绿色未来”的使命,立志成为业界领先的智慧能源控制技术供应商。
全部0条评论
快来发表一下你的评论吧 !